Николай Петрович Ларюшин - Сельскохозяйственные машины стр 7.

Книгу можно купить на ЛитРес.
Всего за 480 руб. Купить полную версию
Шрифт
Фон

При подаче напряжения на электромагнит XI золотник 13 перемещается влево и пропускает управляющий поток в напорную полость управляющего клапана 20. Клапан 6 под действием пружины 23 закрыт. При этом в заклапанной полости основного клапана создается запертый объем и клапан 25 под действием пружины закрывается. При возрастании давления в полости Р блока выше давления настройки управляющего клапана 18, клапан 6 сжимает пружину 23 и пропускает управляющий поток на слив, при этом давление в заклапанной полости основного клапана уменьшается и клапан 25 открывается, пропуская основной поток в канал Т. Управляющий поток проходит через клапан 20. Открытия клапана 20 при этом не происходит, так как он настроен на большее давление срабатывания, чем клапан 18.

При подаче напряжения на электромагнит Х2, золотник 13 перемещается вправо и перекрывает управляющий поток, при этом управляющий поток проходит через напорную полость клапана 20. При возрастании давления в полости Р блока выше давления настройки управляющего клапана 20 клапан 6 сжимает пружину 23 и пропускает управляющий поток на слив, при этом давление в заклапанной полости основного клапана уменьшается и клапан 25 открывается, пропуская основной поток в канал Т.

Управляющий поток проходит через клапан 20.


Рисунок 1.13 Блок разгрузочно-предохранительный:

1 корпус; 25 уплотнительные кольца; 6 клапан; 7 втулка; 8 пробка; 9, 11, 28 уплотнительные кольца; 10 пружина; 12 упор; 13 золотник; 14 корпус; 15 гидрораспределитель; 16 электромагнит; 17 прокладка, 18, 20 управляющие предохранительные клапаны; 19 колпак; 21 винт; 22 гайка; 23 пружина; 24 корпус; 25 клапан; 26 гильза; 27 дроссель


Гидроцилиндры

Для ограничения скорости перемещения потребителей в штуцерах и полых болтах имеются дроссельные отверстия, рассчитанные на пропуск определенного количества масла. Диаметры отверстий дросселей 23 приведены на принципиальной схеме (рисунок 1.11) гидросистемы.

Гидросистема рулевого управления

Гидросистема рулевого 3 управления предназначена для облегчения вождения комбайна и включает шестеренный насос 20 (рисунок 1.11), насос дозатор 21 и гидроцилиндр двустороннего действия 32.

На комбайне применена система гидрообъемного рулевого управления с использованием моноблочного насоса-дозатора роторного типа АР-125-12.

Объемная гидросистема рулевого управления включает в себя шестеренный насос НШ-10-3, моноблочный насос-дозатор АР-125-12 (рисунок 1.14) со встроенным распределителем, предохранительным и противоударным клапанами, гидроцилиндр и систему жестких и гибких маслопроводов. Предохранительный клапан регулируется на давление 12,5 МПа.


Рисунок 1.14 Агрегат рулевой АР-125-12 (НДО-125)


С помощью объемной гидросистемы рулевого управления можно управлять комбайном как усилием потока (при работающем силовом насосе), так и без усиления потока (при отключенном силовом насосе или неработающем двигателе).

Моноблочный насос-дозатор смонтирован под площадкой водителя и механически связан с рулевым колесом.

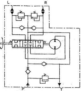
В нейтральном положении (рисунок 1.15) сливные каналы золотника связаны со сливной полостью корпуса, и масло их напорной магистрали по этим каналам поступает на слив.


Рисунок 1.15 Схема гидравлическая агрегата рулевого АР-125-12:

Р нагнетание (вход); R управляющая гидролиния, подача при правом повороте; L управляющая гидролиния, подача при левом повороте; Т слив


При повороте вала вправо золотник поворачивается относительно гильзы, и сливные каналы золоти и ка перекрываются.

При повороте вала влево напорная полость золотника соединяется с бесштоковой полостью гидроцилиндра, а штоковая полость гидроцилиндра соединяется со сливом. Шток гидроцилиндра выдвигается, поворачивая колеса в другую сторону.

При повороте вала вправо, при неработающем насосе, масло из системы рулевого управления по сливной магистрали через обратный клапан, напорную магистраль поступает в насос-дозатор, а затем поступает по каналу в полость золотника и в штоковую полость гидроцилиндра.

Масло в объемную гидросистему рулевого управления поступает из бака основной гидросистемы общего для обеих систем.

Бак масляный

Бак масляный с подставкой 8 (рисунок 1.16) установлен на площадке за капотом моторной установки с правой стороны комбайна. Бак масляный состоит из двух секций 1 и 2, соединенных между собой болтами. Секция 1 служит для заправки масла основной гидросистемы и объёмной гидросистемы рулевого управления, секция 2 для заливки масла привода ходовой части.

Ваша оценка очень важна

0
Шрифт
Фон

Помогите Вашим друзьям узнать о библиотеке

Скачать книгу

Если нет возможности читать онлайн, скачайте книгу файлом для электронной книжки и читайте офлайн.

fb2.zip txt txt.zip rtf.zip a4.pdf a6.pdf mobi.prc epub ios.epub fb3

Популярные книги автора