Всего за 59.9 руб. Купить полную версию
Электропроводки в жилых домах и хозяйственных постройках
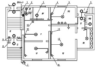
В качестве примера рассмотрим план электропроводки одноквартирного жилого дома, на котором изображены электропроводка и присоединенные к ней светильники, штепсельные розетки, выключатели и другое электрооборудование (рис. 4).

Рис. 4. План электропроводки одноквартирного жилого дома:
I– крыльцо; II – тамбур; III – санузел; IV – помещение для стирки; V – прихожая; VI – жилая комната; VII – кухня; VIII – кладовая; IX – веранда; 1 – силовой ящик; 2 – квартирный щиток; 3 – одно– или двухламповый светильник; 4 – штепсельная розетка с защитным контактом; 5 – однополюсный герметический выключатель; 6 – штепсельная розетка без защитного контакта; 7 – милицейский фонарь; 8 – кнопочный выключатель (кнопка) для звонка; 9 – звонок; 10 – однополюсный выключатель; 11 – сдвоенный выключатель; 12 – многоламповый светильник с раздельным включением ламп; 13 – штепсельная розетка с выключателем
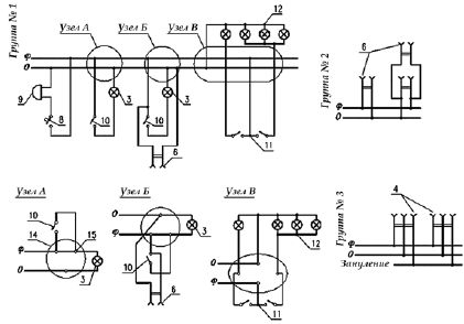
Рассмотрим особенности фрагментов схемы, на которых подробно показаны соединения (рис. 5).

Рис. 5.Узлы соединений в ответвительных коробках:
14 – коробка; 15 – соединение проводников; Ф– фаза; 0 – ноль; 3, 4, 5, 8, 9, 10-12 – см. подпись к рис. 4
К двухполюсной розетке 4 с третьим зануляющим контактом подходят три провода, один из которых является зануляющим и присоединяется к сети таким образом, чтобы нигде не было даже кратковременных разрывов. Очень важно при монтаже не перепутать зануляющий провод с рабочим нулевым проводом – может привести к поражению электрическим током. Фазный и нулевой провода присоединяют к контактным винтам рабочих гнезд розетки.
Штепсельную розетку 6 присоединяют к сети фазным и нулевым проводами, причем совершенно безразлично, в каком порядке эти провода присоединяются к гнездам.
В некоторых случаях в отверстии стеновой панели, разделяющей комнаты, возле одной штепсельной розетки устанавливают вторую (со второй стороны отверстия). Для подсоединения к сети этой розетки достаточно установить перемычку, соединяющую гнезда обеих розеток.
В схеме одно– или двухлампового светильника 3 на пути от фазного провода к патрону устанавливают выключатель (узел А). Непосредственно под выключателем может быть установлена штепсельная розетка. В этом случае одно из гнезд розетки присоединяют к контактному винту выключателя, к которому подходит фазный провод. Второе гнездо соединяют с нулевым проводом в ответвитсльной коробке (узел Б).
В многоламповом светильнике (люстре) 12 с раздельным включением ламп первые выводы всех ламп соединяют с нулевым проводом, а оба выключателя 11 – с фазным проводом (узел В). Одна из ламп включается одним выключателем, остальные лампы, выводы которых соединены между собой, – вторым.
Звонок 9 подсоединяют к электрической сети с помощью кнопочного выключателя (кнопки). Следует обратить внимание на то, что кнопка и проводка должны быть рассчитаны на 250 В. Кроме того, кнопку нельзя устанавливать во дворе и в сырых помещениях.
Особенности выполнения электропроводок, имеющие непосредственное отношение к обеспечению электробезопасности:
1) металлические корпуса однофазных электрических плит, переносных бытовых электрических приборов и машин мощностью более 1,3 кВт и металлические трубы электропроводок зануляют. Зануление корпусов электрических плит, бытовых кондиционеров, а также переносных бытовых приборов и машин осуществляется прокладкой отдельного провода сечением, равным сечению фазного провода, от квартирного щитка. Этот провод присоединяют к нулевому защитному проводнику питающей сети перед счетчиком (со стороны ввода) и до отключающего аппарата (при его наличии);
2) в ванных комнатах и туалетах выполняется скрытая электропроводка: провода прокладывают в поливинилхлоридных или других изоляционных трубках. Применять защищенные провода в металлических оболочках, а также провода в стальных трубах для устройства электропроводок в этих помещениях запрещено. Штепсельные розетки в этих помещениях устанавливать нельзя, кроме розетки для включения электробритвы; эту розетку присоединяют к сети через разделяющий трансформатор;
3) в неотапливаемых подвалах, на чердаках, в сырых и особо сырых помещениях электропроводку выполняют открытой.
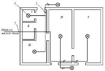
Электропроводка в хозяйственной постройке (рис. 6).
Среда в ряде помещений хозяйственной постройки (свинарник, коровник) агрессивна и разрушает изоляцию, поэтому электропроводку предпочтительно выполнять не проводами, а кабелем. Особенно тщательно нужно вести электромонтажные работы, так как при прикосновении к оголенным проводам при напряжении 12, а тем более 220 В животное может погибнуть.

Рис. 6.План хозяйственной постройки с электропроводкой:
I– свинарник; II – птичник; III – коровник; IV – помещение для хранения инвентаря и топлива; V – хозяйственное помещение; 1 – трубостойка; 2 – светильник; 3 – герметический выключатель
Металлические части светильников, установленные в хозяйственных постройках, зануляют специально проложенным для этого третьим проводником, который подключают к нулевому проводу сети в ближайшей к светильнику ответвительной коробке.
Примерный перечень электротехнических устройств, необходимых для устройства электропроводки в жилом доме
Несмотря на довольно большое разнообразие типов домов и садовых домиков, а также хозяйственных построек различного назначения, схемы электроснабжения содержат ограниченное число элементов. Везде обязательны вводное устройство (трубостойка или распределительный ящик), квартирный щиток, штепсельные розетки, выключатели и др.
Примерный перечень электротехнических устройств, необходимых для устройства электропроводки в жилом доме
Ящик распределительный, шт. ……………………………………1
Трубостойка при воздушном вводе, шт. …..…………………….1
Квартирный щиток, шт. ………..…………….……………………..1
Счетчик однофазный, шт. ……..……………………………………1
Светильник, шт.:
настенный..……………………………………………….1-6
пылевлагонепроницаемый ……………………………… 3-11
потолочный для освещения подвала …………………….1
Патрон подвесной, шт..……………………………………………1-6
Выключатель однополюсный, шт.:
для скрытой установки …………………………………….2-6
сдвоенный …..……………………………………….………2-6
герметический.……………………………………………..6-14
Блок электроустановочных изделий на два выключателя и одну штепсельную розетку, шт. …………………………..……………………………………..1
Розетка штепсельная, шт.:
для скрытой установки..…………………………………..3-7
для скрытой установки двухместная..……………………1-4
двухполюсная в нормальном исполнении с третьим заземляющим контактом на 25 А ……………….………………………………………………..1
двухполюсная в нормальном исполнении с третьим заземляющим контактом на 10 А ……………….…………………………………………………1
двухместная в герметическом исполнении …………………1
Звонок электрический, шт. …………………………………………….1
Кнопочный выключатель на 250 В …….……………………………..1
Ящик с понижающим трансформатором, шт. ….……………………1
Фонарь милицейский, шт. ………..…………………………………….1
Коробка ответвительная, шт.:
для скрытой установки. ………………………………………35-52
для открытой установки …..…………………………………11-15
для встраивания выключателей и розеток …………………..8-35
Штепсельная розетка двухместная в герметическом исполнении, шт. …………………………………………………………………………………….1
Крюк для подвески светильников, шт. ……..………………………….5-7
Провод АПВ, м, сечением:
6 мм …………………………………………………………….12-25
2,5 мм ………..…………………………………………………..70-75
Провод АППВ, м, сечением:
3х4 мм ……..……………………………………………………15-36
3x2,5 мм ……….…………………………………………………25-60
2x2,5 мм..………………………………………………………..60-100
Труба с условным проходом 20 мм, м:
винипластовая ……..……………………………………………35-70
стальная …………………………………………………………..8-20
Примерный перечень электротехнических устройств, необходимых для устройства электропроводки в хозяйственной постройке со средним набором помещений:
Трубостойка, шт. … ……………………………………………………..1
Светильник, шт.:
подвесной ………………………………………………………4
настенный …….…………………………………………………2
Выключатель однополюсный брызгонепроницаемый, шт. …………..6
Кабель АНРГ сечением 2x2,5 мм, м …………………………………….40
Типы и количество электротехнических устройств определяет проектное решение конкретного объекта.