Всего за 59.9 руб. Купить полную версию
Наименьшие сечения проводов групповой сети освещения и штепсельных розеток – 1,5 мм для медных жил и 2 мм для алюминиевых и алюмомедных. Вводы питающих линий в квартиру от трубостойки до квартирного счетчика – 2,5 мм для медных жил и 4 мм для алюмомедных и алюминиевых.
Молниезащита домов и хозяйственных построек
Молния – это электрический разряд, возникающий в атмосфере между разноименно заряженными облаками, их частями или между облаком и землей.
Чаще всего удары молнии поражают места, возвышающиеся над окружающей поверхностью, наиболее высокие объекты в массиве застройки и остроконечные предметы – вышки, отдельно стоящие деревья, дымовые трубы и др.
На вероятность поражения молнией влияют электропроводность слоев земли, ближайших к поверхности, а также уровень грунтовых вод.
Во время разряда молнии через пораженный объект в течение стотысячных долей секунды протекает электрический ток в несколько тысяч ампер, обусловленный разрядом атмосферного электричества. Механические, тепловые и электромагнитные воздействия, сопровождающие грозовой разряд, могут оказаться причиной травмирования людей и животных, пожара, разрушения строений и появления перенапряжений в проводах, но токи молнии не разрушают металлические проводники достаточно большого сечения. Под достаточно большим сечением для стали можно принять 30?50 мм, что соответствует проводу диаметром 6?8 мм.
Для защиты зданий от ударов молнии сооружают молниеотводы (рис. 7), представляющие собой молниеприемник (металлический стержень, поднятый на соответствующую высоту), токоотводящий спуск и заземлитель. Молниеотвод принимает удар молнии на себя и отводит ток молнии в землю. Токоотводящий спуск от молниеприемника к заземлителю прокладывают по возможности кратчайшим путем, не допуская изгибов провода под острым углом, иначе может возникнуть искровой разряд между близко расположенными участками провода и, как следствие, воспламенение.

Рис. 7.Молниеотвод:
1 – молниеприемник; 2 – токоотвод; 3 – заземлитель; 4 – молниеприемник из трубы; 5 – сварка; 6 – молниеотвод; 7 – молниеприемник из уголка; 8 – молниеприемник из проволоки сечением 6-10 мм
Высоту молниеотвода и место его установки выбирают так, чтобы он полностью защитил постройку от удара молнии. Действенность молниеотвода оценивают по его защитной зоне, граница которой представляет собой коническую поверхность с острием на вершине молниеотвода и основанием в виде окружности радиусом в полтора раза большим, чем высота. Все, что находится внутри зоны, достаточно надежно защищено от прямых ударов молнии.
Молниеотводами защищают здания, возвышающиеся над остальной застройкой или деревьями более чем на 25 м, и отдельно стоящие здания, не входящие в массив застройки, если они удалены от деревьев. Защита от прямых ударов молнии – составная часть проекта здания и не связана с его электрификацией. Сооружают молниезащиту в процессе строительства.
Кроме молниезащиты, надо позаботиться также о защите от перенапряжений.
Электромагнитные воздействия грозового разряда создают в проводах, близлежащих к ВЛ, повышенные потенциалы (перенапряжения). Чтобы предотвратить их проникновение в помещения по проводам ВЛ, заземляют крюки, на которых установлены изоляторы, и по возможности между фазным проводом и заземляющим спуском монтируют вентильные разрядники РВН-0,5.
Заземление крюков не обеспечивает полной защиты от заноса в здания опасных потенциалов по проводам воздушных электролиний, поэтому в сельской местности во время грозы не следует приближаться к электропроводке и проводам радиотрансляционной сети на расстояние менее 0,3–0,5 м; прикасаться к приборам, присоединенным к электрической сети; не следует также находиться ближе 3–5 м от заземляющего спуска.
Ответвление и заземление
Ответвление выполняют без установки дополнительных опор, если его длина от ВЛ не более 25 м. Для ответвления рекомендуется применять изолированные провода, но допускается и неизолированные; в этом случае на каждый провод можно надеть мягкую изоляционную трубку.
Если длина ответвления превышает 25 м, необходима установка дополнительных опор. От ВЛ до последней опоры монтируют неизолированный провод, а от последней опоры до строения – изолированный.
Наименьшее допустимое сечение (мм) проводов для ответвлений индивидуальным потребителям по условиям механической прочности составляет:

Трехфазное (четырехпроводное) ответвление удобнее выполнять четырехжильным проводом марки АВТВ или АВТУ со встроенным несущим тросом, сечение алюминиевых токоведущих жил при этом может быть не менее 4 мм, так как механическую нагрузку воспринимают не они, а трос.
Несущий трос наглухо закрепляют и присоединяют (рис. 8) к нулевому проводу. Для крепления троса на опоре ставят дополнительный изолятор.

Рис. 8.Ответвление от ВЛ проводом с несущим тросом:
1 – дополнительный изолятор; 2 – трос; 3 – провода ответвления; 4 – зануление троса; 5 – нулевая жила; 6 – изолятор для провода наружного освещения
На стене здания также устанавливают изоляторы. Для проводов АВТВ, АВТУ нужен один изолятор, на котором закрепляют несущий трос, в остальных случаях – по числу проводов: два изолятора при однофазном вводе или четыре при трехфазном. Применяют фарфоровые или стеклянные изоляторы типов ТФ-12, ТФ-16, РФО-12 или НС-16.
Расстояние от проводов ответвления до земли при пересечении проезжей части должно быть не менее 6 м, при пересечении пешеходной дорожки – не менее 3,5 и у изоляторов на стене – не менее 2,75 м (рис. 9).

Рис. 9. Нормированные расстояния ответвления от ВЛ:
1 – проезжая часть; 2 – пешеходная дорожка; 3 – опора ВЛ; 4 – дополнительная опора
Изоляторы можно устанавливать рядом или один под другим. Расстояние от проводов до поверхности земли должно составлять не менее 2,75 м, а между проводами и от проводов до выступающих частей строения (крыши, водосточного желоба и т. п.) – не менее 0,2 м.

Рис. 10.Крепление изолятора ввода на деревянной и каменной стенах
Изоляторы сначала закрепляют на крюках, затем крюки монтируют на наружной стене (рис. 10). В зданиях с бетонными или кирпичными стенами для каждого крюка пробивают гнездо на глубину 100 мм и закрепляют крюк цементным раствором. В зданиях с рублеными стенами для монтажа крюков высверливают отверстия и ввинчивают в них крюки. В каркасно-засыпных, глинобитных или дощатых строениях крюки устанавливают на деревянном брусе толщиной 70?100 мм, который монтируют на стене шурупами или шпильками. Иногда с внутренней стороны требуется усилить стену доской, а к ней через тонкую стену строения прикрепить брус.
Для ответвления можно применять кабель с медными жилами (ВВГ, ПВГ и др.) сечением не менее 2,5 мм или алюминиевыми жилами (АВВГ, АПВГ) сечением не менее 4 мм. Кабель прокладывают по стойке опоры: в верхней части открыто на скобах, а с высоты не менее 1,5 м от уровня земли – в трубе на глубину 0,7 м. Затем кабель ведут в траншее глубиной не менее 0,7 м до здания и, наконец, в трубе выводят на наружную стену. В траншее кабель укладывают на слой земли, не содержащей камней, шлака и строительного мусора. Над кабелем выполняют такую же засыпку. В местах, где вероятны земляные работы, поверх слоя засыпки укладывают бетонные плитки или кирпичи.

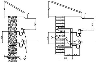
Рис. 11. Ввод в здание через трубостойки:
а– через крышу; б – через стену
Ответвление считается частью ВЛ, его обслуживает владелец электрических сетей до изоляторов на стене строения, включая соединения у изоляторов.
При кабельном ответвлении на обслуживании владельца сетей находятся кабель и контактные соединения его наконечников.