Сергей Александрович Мазеин - HAZOP  практическое руководство стр 8.

Шрифт
Фон

Рис. 8а


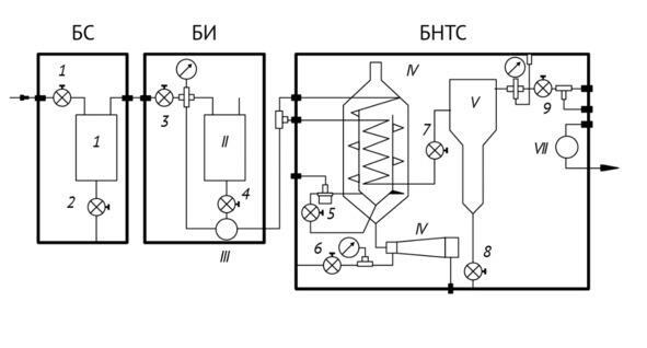
Рис. 8б. Структура блока сепарации (рис. 8а)

БС  блок первичной сепарации, БИ  блок ингибирования, БНТС  блок низкотемпературной сепарации


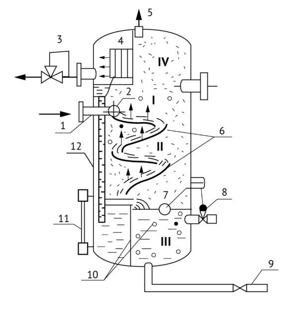
Рис. 8в. Устройство вертикального сепаратора

I  основная сепарационная секция; II  осадительная секция; III  секция сбора нефти; IV  секция каплеудаления; 1  патрубок ввода газожидкой смеси; 2  раздаточный коллектор со щелевым выходом; 3  регулятор давления «до себя» на линии отвода; 4  жалюзный каплеуловитель; 5  предохранительный клапан; 6  наклонные полки; 7  поплавок; 8  регулятор уровня и линии отвода нефти; 9  линия сбора шлама; 10  перегородки; 11  уровнемерное стекло; 12  дренажная труба.


Степень детализации, разделения системы на части определяется задачами, которые ставятся перед исследованием, важностью объекта в том или ином смысле и доступным для исследования временем. Иногда заказчик исследования указывает части, входы и выходы в подсистемы (см. приложение С) и их характеристики.

Чем более детальное разделение, тем тщательнее можно провести исследование, тем выше его трудоемкость и стоимость как во временном смысле, так и денежном выражении.

В некоторых случаях может быть полезно выразить функцию детали в терминах:

 исходный материал взят из источника;

 деятельность, которая выполняется на этом материале;

 продукт, который доставляется в пункт назначения.

Таким образом, замысел проекта будет содержать следующие элементы: материалы, виды деятельности, источники и места назначения, которые можно рассматривать как элементы детали.

Элементы часто могут быть с пользой определены далее в терминах характеристик, которые могут быть количественными или качественными. Например, в химической системе элемент «материал» может быть дополнительно определен в терминах таких характеристик, как температура, давление и состав. Для вида деятельности «транспорт» могут иметь значение такие характеристики, как скорость движения или количество пассажиров. Для компьютерных систем предметом каждой части, скорее всего, будет информация, а не материал.

Команда HAZOP проверяет каждый элемент (и, при необходимости, характеристику) на предмет отклонения от проектного замысла, которое может привести к нежелательным последствиям. Выявление отклонений от замысла проекта достигается с помощью опроса с использованием заранее определенных «управляющих слов». Роль управляющего слова состоит в том, чтобы стимулировать образное мышление, сосредоточить внимание на изучении, выявить идеи и стимулировать дискуссии, тем самым максимально увеличивая шансы на полноту рассмотрения.

Основные руководящие слова и их значения приведены в таблице 1.

Таблица 1. Основные руководящие слова и их общие значения



Дополнительные руководящие слова, относящиеся ко времени, порядку или последовательности часов, приведены в таблице 2.

Ваша оценка очень важна

0
Шрифт
Фон

Помогите Вашим друзьям узнать о библиотеке

Скачать книгу

Если нет возможности читать онлайн, скачайте книгу файлом для электронной книжки и читайте офлайн.

fb2.zip txt txt.zip rtf.zip a4.pdf a6.pdf mobi.prc epub ios.epub fb3