Всего за 182 руб. Купить полную версию
• Класс 3 - ограничивает время прохождения тока КЗ в пределах 2,5–6 мс (самый быстрый).
8. Схема подключения и обозначение клемм
Некоторые производители наносят на корпус схему подключения автомата для информирования потребителя. Схема подключения представляет собой электрическую цепь с обозначением теплового и электромагнитного выключателей. На схеме также маркируются контакты, указывающие на место подключения проводов.
На однополюсных автоматах контакты маркируются как "1" - верхний и "2" - нижний. К верхнему контакту, как правило, подключается питающий провод, а к нижнему - нагрузка. На двухполюсных автоматах контакты маркируются "1", "3" - верхний, "2", "4" - нижний, соответственно, на многополюсном "1", "3", "5" - верхний, "2", "4", "7" - нижний.
Также на двух- и четырехполюсных автоматах возле схемы подключения можно обнаружить обозначение в виде латинской буквы N, указывающее клемму для подключения нулевого рабочего проводника. Это важно, так как не на всех полюсах многополюсных автоматов имеются выключатели (тепловой и электромагнитный).
9. Артикул
На стороне корпуса автомата также наносится информация о продукте (артикул, QR-код), предусмотренная заводом-изготовителем, которая помогает без проблем найти конкретную модель в каталоге магазинов.
Виды и типы УЗО
Устройства защитного отключения спасают человека от электрических травм за счет отключения напряжения при возникновении токов утечек. Невидимые и неконтролируемые нарушения слоя изоляции способны причинить огромный вред здоровью и имуществу. Поэтому такие устройства приобретают все большую популярность среди пользователей.
В торговой сети представлен достаточно широкий ассортимент этих приборов с различными электрическими характеристиками, которые позволяют оптимально подобрать устройства под конкретные условия эксплуатации каждой электросхемы.
УЗО выполняет следующие функции:
• включение потребителей, запитанных от прибора, под напряжение;
• надежное пропускание расчетного тока нагрузки без ложных срабатываний;
• отключение потребителей под нагрузкой при нормальных условиях;
• обесточивание контролируемой схемы при достижении критической разности между входящими и выходящими из устройства токами.
Отличительная способность УЗО - защита человека при попадании под воздействие электрического тока и предотвращение возгораний из-за нарушений в электропроводке.
УЗО не обладает возможностью отключения сверхнормативных токов, проходящих через него, и само может выйти из строя при их возникновении, поэтому его используют в комплексе с автоматическим выключателем, наделенным этой функцией.
Иными словами, в чем отличие УЗО от автоматического выключателя? Автоматический выключатель должен защищать электрическую проводку, а УЗО отключает напряжение при утечке тока на землю мимо электропроводки или мимо подключенных в сеть приборов. УЗО реагирует на эту утечку тока. Оно срабатывает, если ток пошел мимо электропроводки или электроприбора и отключает сеть. Повторимся, что токи утечки обычно имеют малые значения, поэтому защищающие от короткого замыкания и перегрузки обычные автоматические выключатели на токи утечки не реагируют. УЗО защищает от пожара из-за замыкания и тлеющей изоляции и от поражения током людей. Допустим, если в электрическом приборе нарушается изоляция токоведущих проводов, они начнут пропускать ток на корпус. То есть корпус прибора находится под напряжением. Прикоснуться к такому прибору - все равно что прикоснуться к оголенному проводу. При этом прикосновении возникает ток замыкания с землей, и если прибор не имеет заземления, то током ударит человека. Наверняка многие ощущали нечто подобное, извлекая, например, влажное белье из незаземленной стиральной машины в ванной, хотя это "покусывание" - всего лишь влияние токов, возникающих за счет движущихся частей машины, а не результат тока утечки. Во многих домах и квартирах нет возможности заземлить корпуса электрических приборов, это не предусмотрено схемой проводки. От такого удара не сможет защитить никакой автоматический выключатель. Гарантию от поражения током в таких случаях дает применение УЗО.
Единый аппарат, сочетающий в себе функции УЗО и автоматического выключателя, - дифференциальный автомат УДО.
Для того чтобы обычный потребитель смог разобраться в многообразных моделях устройств защитного отключения, создана система классификации, которая основана на следующих характеристиках:
• принцип действия;
• количество полюсов (для однофазной сети применяют двухполюсные, для трехфазной четырехполюсные УЗО);
• номинальный ток, на который рассчитано устройство (УЗО выпускают на номинальный ток нагрузки 16, 20, 25, 32, 40, 63, 80, 100 А);
• дифференциальный ток, на который реагирует УЗО (ток утечки 10, 30, 100, 300, 500 мА);
• рабочее напряжение (УЗО, используемые в однофазной сети, выпускают на рабочее напряжение 230 В, а в трехфазной - 400 В);
• метод установки.
По типу дифференциального тока УЗО подразделяют на следующие виды:
• АС (реагируют на переменный ток утечки);
• А (реагируют на утечки переменного тока и постоянного пульсирующего);
• В (реагируют на постоянный и переменный ток);
• S (для обеспечения селективности имеют выдержку времени отключения);
• G (аналогично S, но имеют меньшую выдержку времени).
Принцип действия УЗО
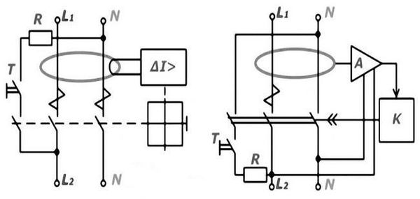
По принципу действия различают электромеханические и электронные конструкции УЗО (рис. 13). Электронные имеют источник вспомогательного питания, обеспечивающий работу электронной схемы, а электромеханическим он не нужен.

Рис. 13. Электрические схемы УЗО: а - электромеханическое УЗО без блока питания; б - электронное УЗО с блоком питания
Работа УЗО на электронных компонентах зависит от напряжения сети. Из-за конструктивных особенностей при обрыве нулевого провода устройство не может выполнить свои функции, ведь для отключения возникшего тока утечки необходимо питание логической схемы сравнения токов со встроенным усилителем. А при обрыве нулевого провода блок питания запитан не будет, при этом фазный ток через пробой изоляции будет стекать через пострадавшего на землю. Поэтому такие устройства считаются менее надежными, чем электромеханические.
Электромеханические же УЗО срабатывают непосредственно от тока утечки и используют не электрическую энергию питающей сети, а механический потенциал взведенной заранее пружины. Поэтому электромеханические УЗО в аналогичной ситуации успешно выполняют свою функцию. Так, при обрыве нулевого провода в случае неисправности ток утечки вначале будет протекать сквозь тело человека, но через короткий момент, необходимый для срабатывания электромеханического устройства, произойдет защитное отключение. Поскольку этот промежуток времени меньше, чем период наступления фибрилляции сердца, то можно считать, что защитная функция электромеханического УЗО выполняется.
Стандартные значения времени отключения при работе УЗО при появлении дифференциального тока показаны в таблице 3.
Скорость срабатывания (временной интервал) отключения УЗО
Таблица 3

Порог срабатывания дифференциального органа
Важно выбирать УЗО по току ограничения утечки. Приборы, работающие во влажных комнатах, необходимо подключать к устройствам защитного отключения с порогом срабатывания (чувствительностью) 10 мА. Для обычных жилых помещений достаточно выбирать номинал в 30 мА.
Защита зданий от возгорания за счет нарушения изоляции электропроводки обеспечивается работой дифференциального органа, настроенного на 100 или 300 мА, в зависимости от конструкции и материалов строения.
Все приборы УЗО можно разделить на 2 условные группы:
• обладающие возможностями регулировки порога срабатывания дифференциального органа;
• без настроек.
Корректировку приборов первой группы можно проводить дискретно или плавно. Однако регулирование срабатывания дифференциального органа для домашних приборов не требуется.
Количество полюсов УЗО
Поскольку УЗО работает на сравнении токов, проходящих через дифференциальный орган, то число полюсов у прибора совпадает с количеством токоведущих проводников.
В отдельных случаях можно использовать устройство защитного отключения с четырьмя полюсами для работы в двухпроводной или трехпроводной сети. При этом надо оставить в резерве свободные полюса фаз. Прибор будет выполнять свои функции, реализуя собственные возможности не полностью, а частично, что экономически невыгодно.