6.4. ДЛЯ САМОСТОЯТЕЛЬНОГО ИЗГОТОВЛЕНИЯ
6.4.1. Мощный УЗЧ
Он состоит из трех каскадов (рис. 6.4). На транзисторе VT1 собран предварительный усилитель, на входе которого имеется сигнал 0,5 В. С коллектора этого транзистора сигнал подается на базу транзистора VT2, который обеспечивает дополнительное усиление и стабилизацию рабочей точки выходных каскадов VT4-VT7 по постоянному току посредством эквивалента стабилитрона на транзисторе VT3. С помощью потенциометра R10 добиваются уменьшения порога открывания транзисторов выходного каскада.

Рис. 6.4.Схема мощного УЗЧ
Усилитель имеет полосу частот от 20 Гц до 20 кГц при неравномерности АЧХ не более 0,2 дБ. Усилитель может работать на различную выходную мощность, при этом он имеет параметры, приведенные в таблице 6.3.

6.4.2. Простой усилитель мощности
Он имеет очень простую структуру (рис. 6.5). На входе стоит дифференциальный каскад на транзисторах VT1 и VT2, которые питаются от генератора тока VT3. Каскад на транзисторах VT4 и VT6 выполняет функции согласователей уровней. Транзистор VT5 совместно с резистором R6 образует эквивалент стабилитрона с регулируемым опорным напряжением для устранения порога открывания транзисторов выходного каскада VT7-VT10. Усиление устройства определяется резисторами R10 и R11. Усилитель имеет равномерную полосу частот от 40 Гц до 20 кГц при максимальной выходной мощности 20 Вт.

Рис. 6.5. Схема простого усилителя мощности
6.4.3. УЗЧ с отрицательной обратной связью
Усилитель (рис. 6.6) имеет входное сопротивление 5 МОм при полосе пропускания от 2 Гц до 100 кГц. Коэффициент усиления не менее 10. Максимальная амплитуда неискаженного выходного сигнала 5 В. Усилитель устойчиво работает в диапазоне температур от -20 до +60 °C. Стабильность параметров усилителя достигнута полной ООС до постоянному току. Полоса пропускания может быть уменьшена изменением параметров цепочки R6, С2. Транзисторы VT1 и VT2 могут быть заменены на интегральную микросхему К504НТ4, в которой транзисторы незначительно отличаются между собой по параметрам. Это позволит значительно улучшить параметры усилителя. Кроме того, транзисторы VT3-VT5 можно заменить микросхемой К198НТ4. При замене транзисторов микросхемой необходимо уменьшить напряжение питания.

Рис. 6.6.Схема усилителя мощности с ООС
6.4.4. Двухсторонний телефон
Такой телефон можно использовать для местной связи в летнем оздоровительном лагере, школе и т. д. Принципиальная схема телефона приведена на рисунке 6.7, а.

Рис. 6.7. а) Двухсторонний телефон
Оба телефонных аппарата соединены между собой двухпроводной линией связи (на схеме обозначена штриховыми линиями), длина которой может достигать 40…50 м, через разъемы X1, Х2 и X1', Х2'. Разъем X1 - первого аппарата должен соединяться с разъемом Х2' второго, а разъем Х2 - с разъемом X1'. Телефонные аппараты идентичны, поэтому рассмотрим работу лишь одного из них, например первого. Он включает в себя двухкаскадный УЗЧ на кремниевых транзисторах структуры n-р-n. Оба транзистора включены по схеме с ОЭ. Усилитель питается от батареи GB1 с э.д.с. 4, 5 В (батарея 3336Л или составленная из трех элементов - 332 или 343). Разомкнутое положение контактов выключателя питания SA соответствует дежурному режиму работы аппарата. Нагрузкой усилителя первого аппарата служит телефон BF1' второго аппарата, который преобразует в звук низкочастотный сигнал, усиленный УЗЧ первого аппарата. Рассмотрим прохождение сигнала по схеме. При включении питания выключателем SA1 положительное напряжение источника питания GB1 подается на коллектор транзистора VT2 через линейный провод, соединяющий разъемы Х1', Х2', телефон BF1', открытый (включенный в прямом направлении) диод VD1' и далее - через второй линейный провод, соединяющий разъемы X1, Х2. Диод VDI' остается открытым все время, пока контакты выключателя SA1 замкнуты. Конденсатор С3', шунтирующий диод VD1, обеспечивает прохождение сигнала без затухания. Без конденсатора С3' сигнал будет очень сильно искажен.
Диод VDI первого аппарата в это время закрыт положительным напряжением источника питания, и через него, а значит, и через телефон BF1 коллекторный ток транзистора VT2 не протекает. Конденсатор C1 шунтирует вход УЗЧ по наиболее высоким частотам звукового диапазона и тем самым предотвращает его самовозбуждение на этих частотах. Одновременно конденсатор обеспечивает завал АЧХ УЗЧ на этих частотах.
Точно так же работает и второй телефонный аппарат, но его нагрузкой является цепь, состоящая из телефона BF1, диода VD1 и конденсатора С3. Чтобы пригласить абонента для телефонного разговора, подают ему сигнал. Для этого включают питание усилителя и нажимают на кнопку SB1 "Вызов". При этом выход усилителя через конденсатор С4 соединяется со входом, образуя положительную обратную связь, которая приведет УЗЧ к возбуждению, т. е. УЗЧ превращается в генератор прямоугольных сигналов звуковой частоты. Это так называемый несимметричный мультивибратор. При этом телефон BF1' второго аппарата издаст достаточно громкий звук средней тональности, приглашающий абонента к телефону. Услышав этот сигнал, абонент должен включить питание своего аппарата и нажать кнопку SB1' - в телефоне первого аппарата появится ответный сигнал, после чего можно начинать разговор.
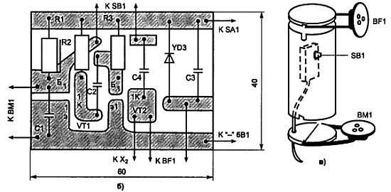
Возможная конструкция микротелефонной трубки и плата усилителя аппарата показаны на рисунке 6.7, б, в.

Рис. 6.7. б, в) Двухсторонний телефон
В качестве микрофонов и телефонов можно использовать капсюли высокоомных телефонов ТОН-1. ТОН-2. Транзисторы, кроме КТ315, могут быть серий МП35-МП38, МП111-МП113 со статическим коэффициентом передачи тока не менее 50 или маломощные высокочастотные серий КТ301, ГТ311. Диоды - любые из серий Д9 или Д2. Резисторы типа МЛТ-0,25 или MJIT-0,5. Конденсаторы могут быть любого типа - БМ, КБМ, КПС. Монтаж может быть печатным или навесным. Корпус трубки склеивают клеем БФ-2 из нескольких слоев плотной бумаги или тонкого картона шириной 140…145 мм на деревянной болванке Ж40 мм. После того как корпус хорошо просохнет и станет жестким, зачищают его мелкой шкуркой, а затем пропитывают каким-либо лаком или расплавленным парафином, делающим его водонепроницаемым. От той же болванки отпиливают два кружка толщиной по 20…25 мм и с помощью отрезков толстой проволоки укрепляют на них микрофонный ВМ1 и телефонный BFI капсюли. Кружки должны плотно входить в трубку и надежно удерживаться в ней.
Плату усилителя (и батарею питания GB1) обертывают полоской поролона или пористой резины и вставляют в трубку. Батарею размещают в небольшой пластмассовой коробке и укрепляют на ее стенках выключатель питания SA1, а также гнездовую и штырьковую части разъемов для подключения линии связи. Прежде чем поместить плату в трубку, усилитель проверяют и налаживают.
Для этого выводы диода VD1 временно замыкают проволочной перемычкой, включают питание и слегка постукивают пальцем по микрофонному капсюлю - в телефоне должны прослушиваться звуки, напоминающие щелчки по барабану. Затем подбором сопротивления резистора R3 устанавливают на коллекторе транзистора VT2 напряжение около 2 В, а резистора R1 - напряжение на коллекторе транзистора VT1, равное примерно 3 В.
При нажатии кнопки "Вызов" в телефоне будет слышен звук средней тональности (частотой около 1000 Гц), свидетельствующий о возбуждении усилителя. Тональность звучания можно установить подбором емкости конденсатора С4. С увеличением емкости этого конденсатора тон звука будет понижаться, и наоборот.
Каскады УЗЧ не содержат элементов температурной стабилизации, поэтому налаживание их требует тщательного подбора резисторов R1, R3. Лучше всего в этом случае использовать осциллограф и генератор звуковой частоты (либо вызывной сигнал второго аппарата). Так же проверяют и налаживают УЗЧ второго аппарата. После этого удаляют перемычки, замыкающие диоды, вставляют платы усилителей в трубки и, соединив телефонные аппараты между собой, проверяют их при совместной работе.
6.4.5. УЗЧ для радиоприемника
Этот усилитель (рис. 6.1, а) может быть использован в переносном транзисторном приемнике. Параметры УЗЧ:
1. Выходная мощность - 100 мВт на нагрузке сопротивлением 8…10 Ом.
2. Полоса пропускания - 100… 1000 Гц.
3. Коэффициент гармоник - не более 5 %.