Всего за 45 руб. Купить полную версию

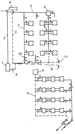
Рис. 8. Однотрубные системы водяного отопления: а – с замыкающими участками; б – с горизонтальной проточной системой; 1 – котел; 2 – главный стояк; 3 – расширительная труба; 4 – расширительный бак; 5 – подающая линия; 6 – воздухосборник; 7 – стояки; 8 – обратная линия; 9 – насос; 10 – тройники с пробками; 11 – уклон
Двухтрубные системы водяного отопления
Такая система водяного отопления является самой распространенной. В этом случае к каждому отопительному прибору подходят две трубы (прямая и обратная). Первая служит для подачи нагретой воды в отопительный прибор, а вторая – для отвода охлажденной воды.
Трубопровод может быть смонтирован несколькими способами:
1) в форме звезды, когда прямая и обратная трубы подходят к каждому отопительному прибору от общего трубопровода (рис. 9, а). В этом случае и прямая, и обратная трубы, идущие к котлу и от него, разветвляются на столько частей, сколько отопительных приборов установлено в доме;
2) в виде шлейфа. В этом случае прямая и обратная трубы последовательно обходят ряд отопительных приборов (рис. 9, б). При использовании такой формы разводки отопительные приборы, расположенные ближе к котлу, имеют более выгодное положение, потому что им достается более горячая вода. Чтобы разница температур не была слишком большой, сечение труб по мере приближения к котлу увеличивается.
Недостатком двухтрубной системы является потеря давления в каждом гидравлическом контуре (соответствующем каждому радиатору), возрастающая по мере удаления от водонагревателя (котла). Для обеспечения одинакового давления нужно принимать специальные меры.
Двухтрубные системы бывают с тупиковым и попутным движением воды в магистралях.
Система с тупиковым движением воды аналогична однотрубной вертикальной системе. Исключением является то, что радиаторы на каждом этаже подключены параллельно между подводящим и отводящим стояками. У тупиковой системы имеется два циркуляционных кольца разной длины: одно из них (короткое) проходит через самый близкий к котлу стояк, другое (длинное) – через самый удаленный от котла стояк.

Рис. 9. Способы выполнения двухтрубной разводки: а – способ разводки "звезда"; б – способ разводки "шлейф"; 1 – прямая труба; 2 – обратная труба; 3 – отопительные приборы

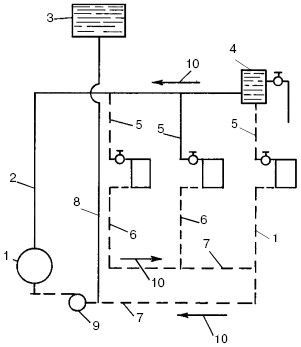
Рис. 10. Водяное отопление с попутным движением воды: 1 – котел; 2 – главный стояк; 3 – расширительный бак; 4 – воздухосборник; 5 – подающие стояки; 6 – обратные стояки; 7 – обратная линия; 8 – расширительная труба; 9 – насос; 10 – направление уклона труб
Двухтрубная система с попутным движением воды обладает всеми достоинствами вообще двухтрубных систем. В то же время она лишена недостатка, связанного с неравенством перепадов давления, присущего системе с тупиковым движением воды. В этом случае горячая вода из водонагревателя проходит по подающему трубопроводу уменьшающегося размера к трубам, затем к нагревательным приборам, а от них поступает в обратный трубопровод, который идет параллельно подающему в направлении водонагревателя. Трубопровод собирает выходящую из радиаторов воду и увеличивается в диаметре до последнего радиатора. При этом длина пути, проходимого водой, одинакова для всех радиаторов. На рис. 10 показан пример такой системы отопления.
Водогрейные котлы (Генераторы тепла)
Водогрейный котел, или генератор тепла, представляет собой устройство, вырабатывающее нужное количество тепла при сжигании топлива. Это тепло передается жидкому теплоносителю.
Конструкция самых разных водогрейных котлов одинакова. Они состоят из металлического корпуса с теплообменником внутри. Теплоноситель нагревается в теплообменнике и поступает по трубам к отопительным приборам.
В настоящее время на рынке имеется несколько десятков моделей отечественных и импортных котлов мощностью от 10 до 420 кВт, что соответствует тепловой мощности от 5000 до 360 000 ккал/ч.
Корпусы котлов изготавливаются из толстой стали или чугуна и тщательно изолируются для уменьшения теплоотдачи внутрь помещения. Котлы могут работать на твердом, жидком или газообразном топливе. Многие модели оснащены универсальными горелками, способными работать как на газе, так и на солярке. Горение поддерживается автоматически.
В некоторых водогрейных котлах имеются раздельные контуры для циркуляции воды (для отопления и горячей воды), специальные циркуляторы для более интенсивного обращения воды в контурах отопления. Для эффективной и продолжительной эксплуатации некоторым моделям котлов необходимы мембранные расширительные баки.
На что же следует обратить более пристальное внимание при выборе водогрейного котла? Необходимо учесть нижеперечисленные параметры:
• вид топлива;
• номинальную мощность котла;
• функциональное назначение котла (для обогрева, горячего водоснабжения или того и другого);
• уровень автоматики котельного оборудования. Помимо этого, немаловажное значение имеет то,
из чего изготовлен котел, а также размеры и его вес, стоимость и прочие критерии.
Прежде чем покупать котел, следует определиться, на каком виде топлива он будет работать, поскольку стоимость топлива составляет основную часть расходов по эксплуатации.
Самым дешевым и распространенным видом топлива в нашей стране является природный газ. При его использовании выделяется наибольшее по сравнению с другими видами топлива количество тепла. Кроме этого, продукты сгорания газа содержат намного меньше вредных веществ, которые отравляют атмосферу. Из-за практически полного сжигания газа в топливнике практически не остается сажи, что благотворно сказывается на его работе и облегчает уход. При использовании газа в качестве топлива отпадает необходимость делать его запасы. Расход данного вида топлива можно вести с помощью газового счетчика. Котлы, работающие на природном газе, практически не подвержены коррозии, имеют более долгий срок службы, чем твердо– или жидкотопливные агрегаты.
Недостатком такого рода котлов является то, что не во всех местностях доступен природный газ. Понятно, что если какой-либо населенный пункт только-только начал строиться, то газопровод к нему еще не подведен.
Котлы, работающие на дизельном топливе, более независимы от централизованных трубопроводов. Но это сильно увеличивает их стоимость. При выборе именно такого котла владелец встает перед проблемой: где хранить емкости с запасом солярки. Можно оборудовать хранилище внутри котельной или хранить емкости с соляркой снаружи, в специально оборудованных ямах. Для хранения данного вида топлива лучше использовать стальные емкости.
Во время сжигания в котле солярка полностью испаряется, а ее пары вместе с воздухом сгорают. В результате этого процесса образуется большое количество серных выделений, которые в виде конденсата оседают на стенках котла (особенно если температура теплоносителя невысока). Поскольку в котлах, изготовленных из чугуна, образование конденсата намного ниже, чем в стальных, агрегаты изготавливают в основном чугунными. Кроме всего прочего, на жидко-топливных котлах следует устанавливать автоматическую систему, позволяющую значительно экономить тепловую энергию.
Водогрейные котлы, работающие на твердом топливе (каменном или буром угле, коксе, дровах, торфе или сланцах), потребуют от хозяина довольно больших затрат времени и сил. Наиболее частая и трудозатратная операция – загрузка топлива в котел. Поскольку эффективность сжигания твердого топлива значительно ниже, чем газа или мазута, то КПД работы такого котла составит примерно 60%. После использования твердого топлива остается большое количество сажи, что добавляет хлопот хозяевам, т. к. уход за такими котлами считается самым трудоемким. Помимо этого, для хранения запасов твердого топлива нужно иметь помещение довольно значительного размера.
Промышленность выпускает котлы, работающие от электрической сети. Конечно, энергозатраты такого котла весьма значительны. Но при эксплуатации электрокотлов имеется и масса преимуществ: простота контроля температуры, экономичный режим, тарифные льготы при использовании электроэнергии в ночное время и пр. Самым большим недостатком такого рода котлов являются перебои с подачей электроэнергии. Но эта проблема легко решается установкой блока аварийного питания.
Комбинированные котлы
Самым оптимальным выбором может стать комбинированный котел, который работает на одном виде топлива. Он имеет топку специальной конструкции, в которой полностью сжигается топливо, заметно увеличивая КПД работы котла. Но использовать в качестве топлива магистральный газ не всегда возможно, потому что не во всех населенных пунктах он имеется. Конечно, можно купить сначала электрический, жидко– или твердотопливный котел, а впоследствии поставить газовый. Но это будет стоить немалых денег.
Решением данной проблемы станет котел, имеющий сменные горелки. Сначала можно пользоваться горелкой, работающей, например, на дизельном топливе. Когда появится газ, то горелка заменяется на газовую.
Котлы со сменными горелками, т. е. комбинированные, стоят несколько дороже аппаратов, работающих на одном виде топлива. Помимо этого, есть и еще один существенный недостаток: комбинированные котлы имеют большие размеры. Это значит, что под установку такого котла нужно предусмотреть отдельное помещение.