Леонтьев Алексей Николаевич - Эволюция, движение, деятельность стр 38.

Шрифт
Фон

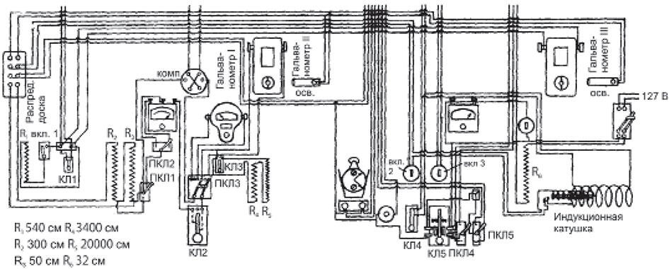
Установка в лаборатории экспериментатора была смонтирована на одном большом столе и на прилегающей к нему стене комнаты. Она состояла из нескольких частей.

1.  Приборы подачи раздражителей : а) рубильник включения тока городской сети, реостат и вольтметр переменного тока для контроля постоянства напряжения в цепи проекционных ламп, главный ключ  замыкатель цепи ламп и рубильник переключения с одной лампы на другую, параллельный главному ключу бесшумный ртутный размыкатель (на схеме не показан); б) индукционный аппарат Дюбуа-Реймона, выключатель и ключ подачи электрического раздражителя; в) выключатель лампы дополнительного освещения (зрительный раздражитель).

КОНЕЦ ОЗНАКОМИТЕЛЬНОГО ОТРЫВКА

1.  Приборы подачи раздражителей : а) рубильник включения тока городской сети, реостат и вольтметр переменного тока для контроля постоянства напряжения в цепи проекционных ламп, главный ключ  замыкатель цепи ламп и рубильник переключения с одной лампы на другую, параллельный главному ключу бесшумный ртутный размыкатель (на схеме не показан); б) индукционный аппарат Дюбуа-Реймона, выключатель и ключ подачи электрического раздражителя; в) выключатель лампы дополнительного освещения (зрительный раздражитель).

Приборы сигнализации

Рис. 6. Схема установки I (испытуемого)

Рис. 7. Схема установки II (экспериментатора)

3.  Приборы регистрации температуры кожи руки испытуемого: переходная колодка линии термопары; ключ, закорачивающий эту линию, реостат и декадный магазин сопротивления (на схеме не обозначен); зеркальный гальванометр (II).

4.  Приборы для исследования электрического потенциала кожи, ее сопротивления и электрочувствительности (комбинированная схема): зеркальный гальванометр (I); стрелочный гальванометр; милливольтметр постоянного тока с двойной шкалой; коммутатор поля, реостаты и потенциометры; переключатели цепей и ключи для работы по одной из трех возможных схем.

Общая схема установки экспериментатора изображена на рис. 7.

Опыты, составившие первую серию этого исследования, проходили по той же принципиальной методике, что и опыты второй серии прежнего исследования. Различие между ними состояло лишь в том, что: 1) длительность засвета ладони руки была уменьшена до 30 с, соответственно были сокращены и интервалы между раздражителями  от 30 с до 3 мин.; 2) связь между испытуемым и экспериментатором осуществлялась электрической сигнализацией: о начале опыта испытуемый предупреждался коротким вспыхиванием сигнальной лампочки; загорающаяся на несколько секунд лампочка после снятия руки с ключа обозначала правильное снятие, мигание лампочки  ошибку; при снятии руки испытуемого с ключа сигнальная лампочка на столе экспериментатора автоматически выключалась; посредством условных сигналов другой лампочки (не видимой испытуемым) ассистент, присутствующий в лаборатории испытуемого, мог получать команды от экспериментатора; 3) тренировочные опыты проходили под наблюдением ассистента, который, сидя позади и несколько сбоку от испытуемого, регистрировал поведение испытуемого и следил за работой аппаратуры; обычно одновременно с подачей раздражителя на контрольном щитке, который находился перед ассистентом, но который не был виден с места, занимаемого испытуемым, автоматически появлялся слабый световой сигнал (зеленый или красный цвет в зависимости от включения того или другого осветителя в установке); во всех контрольных опытах эта часть сигнализации отключалась.

Вся первая серия (три испытуемых) проводилась с совершенно константными раздражителями: даваемая яркость по данным измерений была около 3/4 стильба, т. е. значительно большей, чем в опытах первого исследования, тепловая же характеристика, по данным калориметрических измерений, выражалась в ничтожной величине  0,006 мал. кал.

Экспериментальные данные, полученные в этой теории опытов, подтвердили результаты первого исследования.

Изображение типичного протекания процесса возникновения чувствительности у одного из наших испытуемых этой серии представлено (по объективным данным) на рис. 8.

Рис. 8.

Как пример протекания опыта приведем протокол одного из последних экспериментов с этим испытуемым (табл. 1).

Таблица 1

Испытуемый К., 2/V1 1939,  47

Вероятность роли посторонних, не учитываемых факторов, которая могла бы сказаться на результатах этой серии опытов, была сведена условиями экспериментов к минимуму: испытуемые были полностью отделены oт экспериментатора, так что какие бы то ни было непроизвольные сигналы со стороны последнего были исключены; отключение контрольных лампочек полностью уничтожало эти возможности и со стороны ассистента; наконец, переход на вакуумный замыкатель с ртутью делал совершенно бесшумной единственную техническую операцию, совпадающую во времени с подачей основного раздражителя. Оставалось исключить моменты, связанные с действием самого потока видимых лучей.

Первым вопросом и здесь оставался вопрос о возможной роли тепла. Полученная нами величина на хорошо выверенных приборах (мы пользовались двумя различными калориметрами)  0,006 Q была, разумеется, во много раз меньше величины порога тепловой чувствительности. Оставалось выяснить, не меняется ли у наших испытуемых этот порог в ходе самих опытов. С этой целью мы измеряли порог тепловой чувствительности к инфракрасным лучам испытуемых в самом конце серии. Полученные в этих измерениях величины оказались, как и следовало ожидать, значительно выше (в десять раз), чем та, с которой мы имели дело в наших опытах (0,060,04 Q). Таким образом, возможность реакции испытуемых непосредственно на тепловые лучи была исключена.

Ваша оценка очень важна

0
Шрифт
Фон

Помогите Вашим друзьям узнать о библиотеке

Скачать книгу

Если нет возможности читать онлайн, скачайте книгу файлом для электронной книжки и читайте офлайн.

fb2.zip txt txt.zip rtf.zip a4.pdf a6.pdf mobi.prc epub ios.epub fb3