![Пауль Хоровиц, Уинфилд Хилл - Искусство схемотехники. Том 3 [Изд.4-е]](/page_images/5/02eda56fbde80b8b516bc055a6185487.jpg)
Рис. 13.35.Характеристика квадратичного детектора.
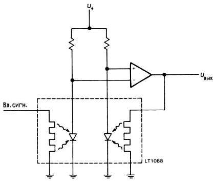
В значительной мере эта квадратичная техника произошла от болометрических методов, где входной сигнал (предварительно усиленный) подается на мощный омический нагреватель, температура которого затем измеряется. Поскольку мощность нагревателя точно пропорциональна U, этот метод является чисто квадратичным. Примером болометрического модуля может служить LT1088 Linear Technology. В нем согласованная пара омических нагревателей связана с согласованной парой диодов, измеряющих температуру. Входной сигнал подается на один из нагревателей, а обратная связь подключается к опорному нагревателю, диод которого находится при той же температуре. Управляющее напряжение опорного нагревателя является выходным напряжением (рис. 13.36).
![Пауль Хоровиц, Уинфилд Хилл - Искусство схемотехники. Том 3 [Изд.4-е]](/page_images/5/bf02a9a3fde0024d11545259f70738ce.jpg)
Рис. 13.36. Точный среднеквадратичный детектор LT1088. Uвых - пропорциональное точному среднеквадратичному входному напряжению.
Болометрической технике присущи широкополосность и точная квадратичность. Однако динамическая область у болометров ограничена, так как микроскопические количества тепла трудно измерить, а большие нагревы приводят к перегоранию устройства! Например, типовой LT1088 работает от постоянного тока до 300 МГц, но имеет динамическую область всего 25 дБ. Тщательное проектирование болометра дает возможность расширить полосу до СВЧ и увеличить динамическую область. Серии 432–438 болометрических измерителей мощности Hewlett-Packard с использованием набора взаимозаменяемых болометрических датчиков перекрывают область частот от 100 кГц до 50 ГГц. Динамическая область составляет 114 дБ (фактор мощности 2,5·10), от +44 дБ (25 Вт) до -70 дБ (100 пВт), хотя любой отдельный болометр в большинстве случаев имеет область 50 дБ.
Радиосвязь: AM
Поскольку ВЧ-диапазон наибольшее применение находит в технике связи, важно разобраться в процессах модуляции и демодуляции сигналов, т. е. как используются радиочастоты при переносе информации от одного места в пространстве к другому. Кроме того, как вы будете себя чувствовать, если не сможете ответить на вопрос, как работает радио, и это после изучения курса электроники?
13.14. Некоторые принципы связи
В теории связи мы говорим о "каналах" связи, т. е. о способе передачи информации от А к Б. Например, каналы могут быть кабельными или в виде линий из оптического волокна. Радиочастотный канал связи охватывает спектр электромагнитных колебаний, который, грубо говоря, начинается с очень низких частот (НЧ) в несколько килогерц, проходит область коротких волн от нескольких мегагерц до нескольких десятков мегагерц (ВЧ), область очень высоких частот (СВЧ) и сверхвысоких (ультравысоких) частот (УВЧ), доходящих до нескольких сотен мегагерц, и микроволновую область, начинающуюся около 1 ГГц.
Сигнал, содержащий речь, переносится радиочастотным каналом благодаря тому, что он модулирует несущую частоту радиодиапазона. Важно понять, почему вообще это делается так, а не осуществляется прямая передача речи. Для этого имеются две основные причины. Во-первых, если бы информация передавалась в ее естественной полосе радиоволнами очень низких частот (НЧ), то любые два сигнала стали бы перекрываться и служить помехой друг другу; т. е. кодируя информацию несущими частотами, находящимися в разных частях спектра, мы получаем сигналы на многих частотах и, таким образом, устанавливаем одновременно много каналов связи. Во-вторых, одни длины волн более пригодны для генерации и распространения, другие менее. Например, в области от 5 до 30 МГц сигналы обходят Землю вокруг за счет многократных отражений от ионосферы, а в микроволновой области узкие направленные пучки можно формировать с помощью антенн умеренных размеров. Поэтому область ВЧ (коротких волн) используется для связи за линией горизонта, в то время как микроволновая область используется с ретрансляторами в пределах прямой видимости и в радиолокации.
Модуляцию несущего сигнала можно осуществить несколькими путями. Грубо говоря, все методы имеют общее свойство, а именно модулированный сигнал занимает полосу частот, по крайней мере сравнимую с полосой модулирующего сигнала, т. е. полосой посылаемой информации. Таким образом, высокая точность воспроизведения при передаче звука получается при полосе не менее 20–40 кГц безотносительно к несущей частоте. Совершенно смодулированный сигнал имеет нулевую ширину полосы и не передает информацию. Передача низкоинформатированного содержания, как, например, телеграфная связь, занимает относительно узкую часть спектра (возможно, 50-100 Гц), в то время как передача телевизионного изображения требует уже нескольких мегагерц. Следует отметить, что большая информация может переноситься каналом с данной шириной полосы, если отношение сигнал/шум (С/Ш) достаточно высоко. Такое "частотное сжатие" основывается на том, что "емкость канала" равна ширине полосы, умноженной на log2 (С/Ш).
13.15. Амплитудная модуляция
Начнем с простейшей формы модуляции (AM), обращая внимание на ее частотный спектр и способы детектирования. Представим простой несущий сигнал, cosωн, изменяемый по амплитуде под действием модулирующего сигнала более низкой частоты, cosωм, в следующем виде:
сигнал = (1 + m·cosωмt)·cosωнt,
где p-n-индекс модуляции", меньший или равный 1. Раскрыв произведение, вы получите
сигнал = cosωн + 0,5·m·cos (ωн + ωм)t + 0,5·m·cos (ωн- ωм)t
т. е. энергия модулированного несущего сигнала сосредоточена на частоте ωн и на частотах, отстоящих по обе стороны от ωн и ωм. На рис. 13.37 изображены такой сигнал и его спектр. Здесь глубина (или индекс) модуляции m равна 50 %, а две боковые частоты несут каждая по 1/16 доли от энергии, содержащейся в несущем сигнале.
![Пауль Хоровиц, Уинфилд Хилл - Искусство схемотехники. Том 3 [Изд.4-е]](/page_images/5/8577d08a2f62dbc86c8afb579986b716.jpg)
Рис. 13.37. Амплитудная модуляция.
Если моделирующий сигнал имеет сложную форму волны [f(t)], как, например, речь, то амплитудно-модулированная волна определяется выражением сигнал = [А + f(t)]cos ωнt,
где постоянная величина А должна быть настолько большой, чтобы A + f(t) всегда было положительным. Тогда спектр будет просто симметричной функцией относительно несущей частоты (рис. 13.38).
![Искусство схемотехники. Том 3 [Изд.4-е]](/page_images/5/0ce941820fbafd1a931884d58cc86633.jpg)
Рис. 13.38. Спектр AM и полоса частот модуляции (речь). а - модулирующий сигнал. б - несущая после AM.
АМ-генерация и детектирование. Генерация амплитудно-модулированных сигналов радиодиапазона легко осуществляется любым методом, при котором амплитуда сигнала управляется напряжением по линейному закону. Обычно изменяют напряжение питания ВЧ-усилителя (если модуляция осуществляется в выходном каскаде) или используют ИМС переумножителя, например 1496. Если модуляция происходит на каскаде с низшим уровнем сигнала, то все последующие каскады должны быть линейными. Заметим, что при амплитудной модуляции модулирующий сигнал должен иметь постоянное смещение, чтобы он никогда не принимал отрицательное значение. Графически это показано на рис. 13.39.
![Пауль Хоровиц, Уинфилд Хилл - Искусство схемотехники. Том 3 [Изд.4-е]](/page_images/5/05952bc16da9f8f04f0b8a7324ba1230.jpg)
Рис. 13.39.а - 50 %-ная модуляция; б - 100 %-ная модуляция; в - перемодуляция.
Простейший приемник AM (прямого усиления) состоит из нескольких перестраиваемых резонансных ВЧ-каскадов усиления, за которыми следует диодный детектор (рис. 13.40).