Всего за 59.9 руб. Купить полную версию
К трудносгораемым относятся материалы, состоящие из несгораемых и сгораемых компонентов, например асфальтный бетон; гипсовые и бетонные материалы, содержащие более 8 % по массе органического заполнителя; минераловатные плиты на битумной связке при содержании ее 7?15 %; глиносоломенные материалы плотностью не менее 900 кг/м; войлок, вымоченный в глиняном растворе; древесина, подвергнутая глубокой пропитке антипиренами; цементный фибролит; полимерные материалы.
К сгораемым относят все органические материалы, не отвечающие требованиям, предъявляемым к несгораемым или трудносгораемым материалам.
Согласно ПУЭ помещения, в которых применяются осветительные и силовые электроустановки, различные электроприборы, механизмы с электрическим приводом и т. п., подразделяются на сухие, влажные, сырые, особо сырые, жаркие, пыльные, помещения с химически активной средой, пожаро– и взрывоопасные.
Сухими называются помещения, в которых относительная влажность воздуха не превышает 60 %.
Нормальными называются сухие помещения, если отсутствуют условия "особо сырые, жаркие, пыльные".
Влажными– те, в которых относительная влажность воздуха более 60 %, но не превышает 75 %. Пары или конденсирующая влага в них выделяются временно и в небольших количествах.
К сырым относят помещения, в которых влажность воздуха длительное время превышает 75 %, к особо сырым– те, где относительная влажность воздуха близка к 100 % (потолок, стены, пол и предметы, находящиеся в помещении, покрыты влагой).
Так, садовые домики и другие помещения, в которых люди проживают временно и которые постоянно не отапливаются, должны относиться к категории "влажные" или "сырые".
В частном секторе помещения по устройству электроустановок могут быть сухими, влажными, сырыми, особо сырыми и пожароопасными.
В отношении опасности поражения людей электрическим током помещения в зависимости от сочетания определенных условий окружающей среды (влажность, температура, токопроводящие полы и др.) подразделяются:
1) на помещения без повышенной опасности, в которых отсутствуют условия, создающие повышенную или особую опасность;
2) помещения с повышенной опасностью, характеризующиеся наличием в них одного или нескольких условий, создающих повышенную опасность: сырости или токопроводящей пыли, токопроводящих полов (металлические, земляные, железобетонные, кирпичные и т. п.), высокой температуры, возможности одновременного прикосновения человека к имеющим соединение с землей металлоконструкциям зданий, аппаратам и механизмам с одной стороны и к металлическим корпусам электрооборудования – с другой;
3) особо опасные помещения – характеризуются наличием одного из следующих условий, создающих особую опасность: особо сырые помещения, одновременно двух или более условий повышенной опасности.
Схемы электропроводок на планах коттеджей и садовых домиков выполняются для каждого этажа в масштабе 1:100 или 1:200, наружной электропроводки на территории – в масштабе 1:500 или 1:1000. Светильники, выключатели, штепсельные розетки, электрические проводки, аппараты защиты на чертежах планов обозначаются условными знаками.
Электропроводку на планах наносят в однолинейном исполнении. Возле линий указывают марку и сечение провода или кабеля, условно обозначают способ прокладки. Например, Т – в металлических трубах, П – в пластмассовых трубах, Мр – в гибких металлических рукавах, И – на изоляторах, Р – на роликах, Тс – на тросах. Число проводов, жил в проводе и площадь их сечения показывают в виде произведения. Обозначение ПВ 2 (1х2,5) расшифровывают так: два одножильных провода марки ПВ сечением токоведущей жилы 2,5 мм 2. Число проводов в количестве более двух также обозначают засечками под углом 45° к линии.
У светильников дробью указывают в числителе мощность лампы (Вт), в знаменателе – высоту подвеса над полом (м). Приемник электрической энергии также обозначают дробью: числитель указывает номер по плану, а знаменатель – номинальную мощность (кВт).
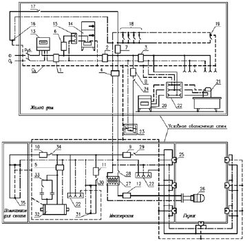
В качестве примера на рис. 1 дана схема жилого дома и блока хозяйственных построек.

Рис. 1.Электросхема жилого дома и блока хозяйственных построек:
Ф– фазный провод (сплошная линия), Ор – нулевой рабочий проводник (линия точка-тире), Оз – нулевой защитный проводник (пунктирная линия), Руб. – рубильник, 1 – автоматический выключатель АП50-2МТ (ток номин. 25 А, ток уставки 25 А), 2 – автоматический выключатель АП50-2МТ (ток номин. 25 А, ток уставки 24 А), 3 – автоматический выключатель АП50-2МТ (ток номин. 10 А, ток уставки 8 А), 4 – автоматический выключатель АП50-2МТ (ток номин. 25 А, ток уставки 12 А), 5 – автоматический выключатель АП50-2МТ (ток номин. 10 А, ток уставки 10 А), 6-12 – автоматический выключатель ПАР (ток номин. 6,3 А), 13 – счетчик, 14 – холодильник, 15 – однополюсная розетка без зануления, 16 – светильник входного крыльца, 17 – выключатель светильника, 18 – светильники, установленные в жилых помещениях дома, в т. ч. в коридоре и ванной комнате, 19 – светильник, установленный в котельной, 20 – стиральная машина, 21 – утюг, 22 – однополюсная розетка с занулением, 23 – светильник, установленный перед блоком хозяйственных построек, 24 – выключатель светильника, 25 – светильники освещения гаража, 26 – переносная лампа, 27 – трансформатор 220/12 В, 28 – выключатель переносной лампы, 29 – выключатель освещения гаража, 30 – выключатель освещения мастерской, 31 -светильники мастерской, 32 – трехфазный электродвигатель, 33 – конденсаторное устройство, 34 – выключатель освещения помещения для скота, 35 – светильники помещения для скота
Электропроводки делят на открытые и скрытые.
Открытая электропроводка прокладывается по поверхности стен, потолков, на струнах, тросах, роликах, изоляторах, в трубах, коробах, гибких металлических рукавах, на лотках, в электротехнических плинтусах и наличниках. Может быть стационарной, передвижной или переносной.
Скрытая электропроводка прокладывается внутри конструктивных элементов зданий и сооружений: в стенах, полах, фундаментах, перекрытиях, по перекрытиям в подготовке пола, под съемным полом и т. п., а также в трубах, гибких металлических рукавах, коробах, замкнутых каналах и пустотах строительных конструкций, в заштукатуриваемых бороздах, под штукатуркой, может быть замоноличенной в строительные конструкции при их изготовлении.
С целью сокращения сроков монтажа электрических сетей применяют магистральные, распределительные, троллейные и осветительные шинопроводы.
Шинопровод– комплектная электрическая сеть. Состоит из отдельных секций, соединяемых сваркой, болтовыми или штепсельными соединениями, а также из кожухов и материалов для изоляции мест стыков и конструкций для крепления кронштейнов, стоек, подвесок. Секции шинопроводов изготовляются прямыми и фасонными для сборки электрической сети любой конфигурации.
Открытые проводки прокладывают в коробах или на лотках. В этом случае сокращается расход стальных труб, почти в два раза повышается производительность труда, улучшается эстетический вид.
Кабели с пластмассовой оболочкой прокладывают в коробах вплотную друг к другу в один или несколько слоев, а также пучками. Сумма площадей поперечных сечений кабелей, прокладываемых в одном коробе, включая контрольные и резервные, не должна превышать 40 % внутреннего поперечного сечения короба.
На лотках прокладывают кабели сечением жил до 16 мм (можно прокладывать и кабели больших сечений, если их трассы совпадают с трассами кабелей сечения до 16 мм) в один слой с расстоянием в свету около 5 мм и пучками в один слой (ряд) с расстояниями между пучками в свету около 20 мм или многослойно.
Пучки кабелей скрепляют бандажами на расстоянии не более 1,5 м между ними на горизонтальных прямолинейных участках трассы. При вертикальной прокладке расстояние между креплениями должно быть не более 1 м. К лоткам кабели закрепляют на расстоянии не более 0,5 м до и после их поворота или ответвления.
В зависимости от способов прокладки кабелей в коробах или лотках (многослойная, пучками и т. д.) вводят коэффициенты снижения электрической нагрузки на эти кабели.
Тросовыми электропроводками называют электропроводки, выполненные специальными проводами с встроенным в них стальным несущим тросом, а также проводки, выполненные установочными изолированными проводами или кабелями, свободно подвешенными или жестко закрепленными на отдельных стальных несущих тросах.
Специальные коробки используют при ответвлении на тросовых проводах, в которых предусматривается запас троса и проводов, необходимый для присоединения отходящей линии.
Натяжные муфты, анкеры, зажимы и т. д. применяют для монтажа тросовых проводок.