Хренников Александр Юрьевич - English Original Reader for Technical Students. Power transformers: short-circuit testing, monitoring systems (Smart Grid)

Книгу можно купить на ЛитРес.
Всего за 690 руб. Купить полную версию
Шрифт
Фон

Александр Хренников

English Original Reader for Technical Students. Power transformers: short-circuit testing, monitoring systems (Smart Grid)

This book is dedicated to the memory of my father Khrennikov Yurij Alexandrovich

This book is dedicated to the memory of my father Khrennikov Yurij Alexandrovich.

He was an Electrical Engineer and took part in the building of seven hydroelectric power stations.

Abbreviations

IMS-Information-measuring systems;

LVILow Voltage Impulse;

FRA-Frequency Response Analysis;

T-controlled power transformer;

TV-voltage transformer;

CT-current transformer;

B-high-voltage circuit breaker;

L-inductance;

ANR-accidental and non-regime;

RW-regulation winding;

DGA-Dissolved Gas Analysis;

ADC-analog-to-digital converters;

RMSD-root-mean-square deviation;

AFC-amplitude-frequency characteristic;

HV-high voltage (winding);

LV1-first low voltage (winding);

LV2-second low voltage (winding);

MV-medium voltage (winding);

HEPS-Heat Electric Power Station;

µsec-microsecond;

JSC FGC UES-Joint Stock Company Federal Grid Company of

Unified Energy System;

STL-Short-current Testing Laboratory;

SREPS-State Regional Electric Power Station;

IR-control-infra-red control;

PD-partial discharges;

TG-turbo-generator;

DC-direct current

DO-digital oscillograph;

GIS-gas insulated switchgear;

SAWP-specialized automated working place;

TCS-technical condition state;

IEPS AAN-Intellectual electric power system with the active-

adaptive network;

M&R-maintenance and repair;

EMF-electromotive force;

OA-operational amplifier;

EDS-expert- diagnostic system;

TREE-transformer and reactor electrical equipment;

ETCS-electrotechnical complexes and systems;

DM-diagnostic models;

DF-diagnostic feature;

ED- electrical device;

OFA-operational physical actions;

EMC-electromagnetic compatibility;

Chapter 1. Monitoring Systems (Smart Grid) and Diagnostics Electrical Equipment Faults

Abstract

The most important elements of intellectual networks (Smart Grid) are the systems of monitoring the parameters of electrical equipment. Information-measuring systems (IMS), which are described in this paper, were proposed to be used together with rapid digital protection against short-circuit regimes in transformer windings. This paper presents the experience of LVI-testing application, some results of using Frequency Response Analysis (FRA) to check conditions of transformer windings and infra-red control results of the electrical equipment. The LVI method and short-circuit inductive reactance measurements are quite sensitive to be able to detect such faults as radial and axial winding deformations, twisting of low-voltage or regulating winding, losing of winding pressing, and others.

Keywords: Intellectual Networks; Smart Grid; Monitoring System; Electrical Equipment; Information-Measuring System; Frequency Response Analysis; Transformer Winding Fault Diagnostic; Low Voltage Impulse Method; Short-Circuit Inductive Reactance Measurement

1.1. Introduction

Joint Stock Company Federal Grid Company of Unified Energy System is the operator of the United National Electrical Network of Russia. The total extent of electrical power transmission lines is 121.7 thousand km, the number of substations is 805, and the class of voltage is 220750 kV. The five-year investment program includes the construction of 73 new substations.

The switch to clever power engineering (Smart Grid) realized by Federal Grid Company, will make it possible not only substantially change todays energy landscape, but also further develop the electrotechnical industry, mastering new technologies and creating new electrical equipment. Novel methods are to be incorporated both in plants and in scientific design institutes, stimulating the professional growth of Russian scientists.

In Saint-Petersburg International Economic Forum that took place some years ago, it was declared that one of the results of the conversions, conducted today by Federal Grid Company, must be the creation of the components of intellectual networks (Smart Grid), which will solve the existing tasks of the power electrical engineering providing for increase of effectiveness of its work and creating conditions for increasing the competitive ability of the economy of Russia on the basis of new innovation solutions and technologies.

1.2. Smart Grid Information-Measuring System for Control of Inductance Value Transformers Winding

The most important elements of intellectual networks (Smart Grid) are the systems of monitoring of the parameters of the electrical equipment. The residual windings deformations of power transformers during short circuits appear practically instantly, not leaving time to analysis of the results of diagnostic measurements, demanding to switch off the transformer as fast as possible in order to avert or, at least, reduce the necessary consequent repair of the electrical equipment.

Information-measuring systems (IMS), which are described in this paper, were proposed to transformer winding control. Rapid digital protection against short-circuit regimes in transformer windings is used with IMS. The instantaneous and average values of inductance have been calculated. This calculation showed that using IMS for inductance control allows to decrease the number of failures and expenditures for repair.

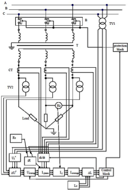
Scheme of using IMS for the control of transformers winding state avoiding disconnecting from the network is depicted in Figure 1 [by 14].



Figure 1. Information-measuring system for control of transformers windings state in service.

1.3. Algorithm of Smart Grid Information-Measuring System (IMS)

The algorithm of IMSs work is the following. The continuous control of the windings state of the controlled power transformer is ensured by a constant monitoring of deviation of inductance value from the base value of inductance, which is obtained from the block of the base inductance.

During the work of the three-phase controlled power transformer (T) for the three-phase resistive load (Load) the value of primary voltage U1 is obtained by measuring converters primary voltage (high-voltage transformers TV1).

Signal from the converters was input to the entrance of the block which brings the primary voltage to the second one. In this block the value of the primary voltage, which is corrected to the second, is calculated:

Signal from the converters was entered to the entrance of the block of bringing the primary voltage to the second. In this block the value of the primary voltage, which is corrected to the second, is calculated:

(1.1)

where: Kt is the known given value of the transformation ratio of the power transformer.

Signals from the measuring converters of second voltage (voltage transformers TV2) and signals from the output of the previous block are input to the entrance.

In the block of calculation of voltage difference, which is corrected to the second side, we determine

,(1.2)

where: U2 is the value of second voltage, measured by converters TV2.

The calculations are performed in the assigned time interval in the block of calculation of voltages average value:

(1.3)

where: uj is the difference between corrected to the second side voltages on the transformer;

t1 and t2 are the temporary boundaries of the partition interval.

Ваша оценка очень важна

0
Шрифт
Фон

Помогите Вашим друзьям узнать о библиотеке

Скачать книгу

Если нет возможности читать онлайн, скачайте книгу файлом для электронной книжки и читайте офлайн.

fb2.zip txt txt.zip rtf.zip a4.pdf a6.pdf mobi.prc epub ios.epub fb3